新聞中心
推薦產品

- 攪拌式浮選機
攪拌式浮選機工作原理攪拌式浮選機工作時,隨葉輪轉動,槽內礦漿從四面經槽底由葉輪下端吸氣至葉輪葉片之間......

- BF浮選機
BF浮選機設備可普遍用以稀有金屬、輕金屬、和礦山企業物的選別,浮選藥劑槽合適于大、中小型浮選藥劑廠的......

- XJM浮選機
XJM浮選機工作原理XJM浮選機屬機械攪拌自吸式式浮選機,關鍵用以篩分0.5毫米下列的煤末,與此同時......
工藝流程
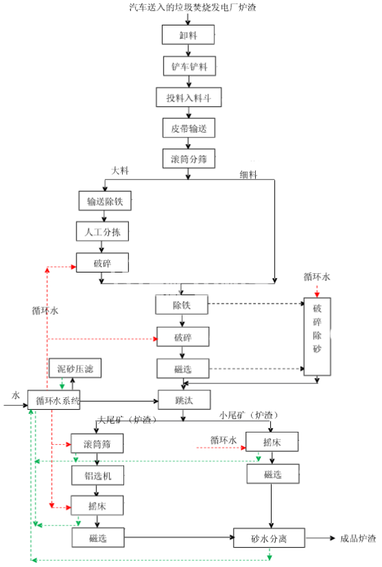
垃圾爐渣清選
垃圾爐渣是指在城市垃圾焚燒發電廠中產生的固體廢棄物。在垃圾焚燒過程中,爐渣是不可避免的產物。爐渣的處理一直是城市垃圾處理中的難點之一。爐渣中含有大量的有害物質,如果不進行處理,將會對環境造成極大的污染。因此,垃圾爐渣清選是城市垃圾處理中非常重要的一環。
垃圾爐渣的清選過程主要包括以下幾個步驟:

第一步:爐渣的收集
在垃圾焚燒發電廠中,爐渣是通過爐渣輸送系統收集起來的。爐渣輸送系統一般包括輸送管道、輸送機等設備。爐渣在輸送過程中會被分離出來,然后被輸送到爐渣處理區。
第二步:爐渣的破碎
在爐渣處理區,爐渣需要經過破碎處理。破碎的目的是將爐渣變成更小的顆粒,以便后續的處理。破碎設備一般包括破碎機、顎式破碎機等。
第三步:爐渣的篩分
在爐渣破碎后,需要對爐渣進行篩分。篩分的目的是將爐渣中的雜質、有害物質等分離出來。篩分設備一般包括振動篩、滾筒篩等。
第四步:爐渣的磁選
在篩分后,爐渣中仍然會存在一些有害物質,如鐵、銅、鋁等金屬物質。這些金屬物質會對環境造成污染,因此需要進行磁選處理。磁選設備一般包括磁選機、電磁磁選機等。
第五步:爐渣的洗滌
在磁選后,爐渣中仍然會存在一些雜質,如沙子、泥土等。這些雜質會對環境造成污染,因此需要進行洗滌處理。洗滌設備一般包括洗砂機、洗石機等。
第六步:爐渣的干燥
在洗滌后,爐渣需要進行干燥處理。干燥的目的是將爐渣中的水分蒸發掉,以便后續的處理。干燥設備一般包括干燥機、氣流干燥機等。

第七步:爐渣的包裝
在爐渣處理完成后,需要進行包裝。包裝的目的是方便運輸和儲存。爐渣一般采用編織袋、塑料袋等進行包裝。

總結:
垃圾爐渣清選是城市垃圾處理中非常重要的一環。清選的過程主要包括爐渣的收集、破碎、篩分、磁選、洗滌、干燥和包裝等步驟。通過這些步驟的處理,可以將爐渣中的有害物質、雜質等分離出來,以保證環境的安全和衛生。




